Package Include
Case HC 300 Service Repair Manual
Language
English
Format
PDF
Total Number of pages
38
Publication Number
8-38350
Compatible
All windows and mac systems
Additional Requirement
User needs to Install PDF Reader Software
Shipping Policy
Download link by high speed web server Total Download size 5 mb
TO CONFIRM IS THIS SERVICE MANUAL COMPATIBLE WITH YOUR MACHINE MODEL PLEASE DOWNLOAD SAMPLE
[the_ad id=”23726″]
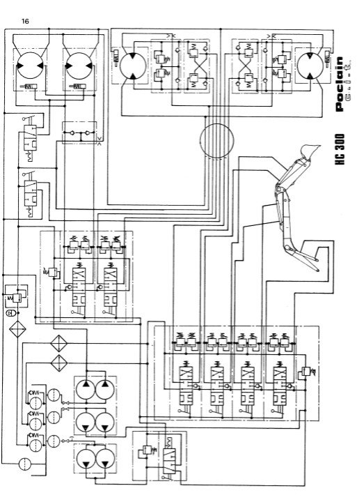
The Case HC 300 Service Repair Manual is an essential resource for technicians and DIY enthusiasts alike, providing comprehensive guidance for the maintenance and repair of your equipment. This manual features detailed diagrams, step-by-step instructions, and troubleshooting tips to ensure efficient and effective service. With its user-friendly format, you can easily navigate through complex procedures, saving time and reducing the risk of costly errors. Equip yourself with the knowledge to keep your Case HC 300 running smoothly and maximize its performance






