Package Include
Doosan Skid Steer 430 Series, 440 Plus, 450 Series, 460 Series Diagrams
Language
English
Format
PDF
Total Number of pages
7
Compatible
All windows and mac systems
Additional Requirement
User needs to Install PDF Reader Software
Shipping Policy
Download link by high speed web server Total Download size 3 mb
Overview
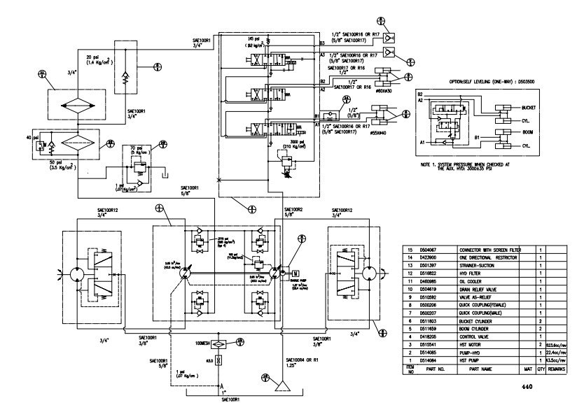
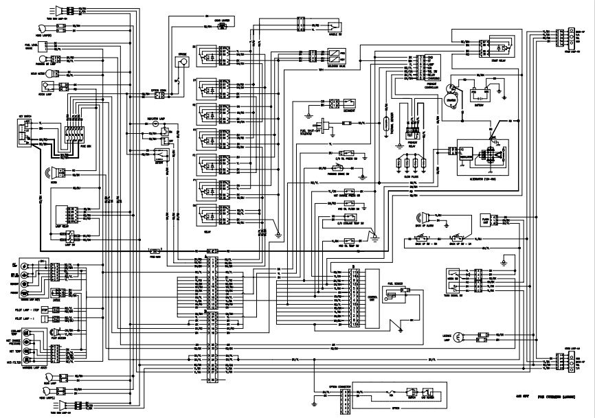
With This Original factory Diagrams The Technician can solve any problems encountered in the operation of Electrical & Hydraulic circuit system of your Doosan Skid Steer Models of :
Doosan Skid Steer 430 Series
Doosan Skid Steer 440 Plus
Doosan Skid Steer 450 Series
Doosan Skid Steer 460 Series
Discover the comprehensive Doosan Skid Steer Diagrams for the 430 Series, 440 Plus, 450 Series, and 460 Series, designed to enhance your maintenance and repair experience. These detailed diagrams provide clear visual guidance, ensuring you can easily identify parts and components for efficient servicing. Perfect for both professionals and DIY enthusiasts, these diagrams streamline your workflow, saving you time and reducing the risk of errors. Equip yourself with the knowledge to keep your Doosan skid steers running smoothly and effectively



