Package Include
Kobelco 235SRLC-2 Excavator Workshop Repair Manual
Language
English
Format
PDF
Total Number of pages
1063
Publication Number
S5YF0006E01 NA (Issued 02-2007)
Compatible
All windows and mac systems
Additional Requirement
User needs to Install PDF Reader Software
Shipping Policy
Download link by high speed web server Total Download size 43 mb
With This Original Factory Repair Manual The Technician can Find and Solve any problems encountered in the operation of your Kobelco Excavator Models of :
APPLICABLE:
235SRLC-2 Excavator
Kobelco 235SRLC-2 [S.N YU05-02001~]
The Factory was highly recommended use this manual, Technicians before you touch Kobelco Machines
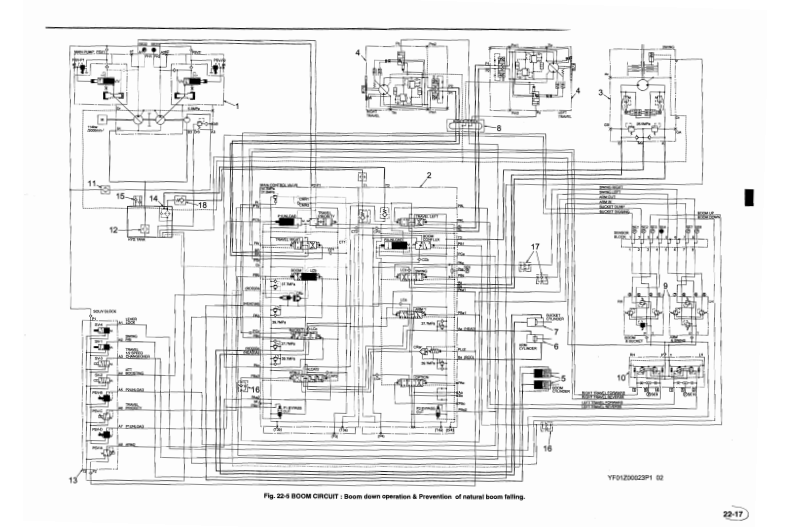
This PDF Service Manual very clear and it is 100% printable version , Contains high quality images also include diagrams
If you are looking for a specific manual and if you can not find it on our store, contact our customer support team, with details of the required manual, we will do our absolute best to acquire it for you.







