Product Code KME 0010 [ After payment, this Code helps to receive correct download password to your Account Dashboard ]
Package Include
Komatsu 140E-5 Engine Series Workshop Manual
Language
English
Format
PDF
Total Number of pages
1-764
Publication Number
SEN00074-16
Compatible
All windows and mac systems
Additional Requirement
User needs to Install PDF Reader Software
Shipping Policy
Download link by high speed web server Total Download size 53 mb
With This Original Factory Workshop Manual The Technician can Find and Solve any problems encountered in the operation of your Komatsu Engine Models of :
Komatsu 140E-5 Engine Series
[This is true Electronic pdf copy with contains high quality images and diagrams, not scanned version]
Composition of Workshop manual
Specification and technical data
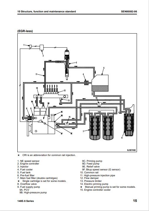
Structure, function and maintenance standard
Structure, function and maintenance standard, Part 1
Structure, function and maintenance standard, Part 2
Standard value table
Standard service value table
Testing and adjusting
Troubleshooting
General information on troubleshooting
Troubleshooting of mechanical system (S-mode)
Troubleshooting of electrical system (E-mode), Part 1
Troubleshooting of electrical system (E-mode), Part 2
Disassembly and assembly
General information on disassembly and assembly
Disassembly and assembly, Part 1 (with EGR)
Disassembly and assembly, Part 2 (EGR-less)
Disassembly and assembly, Part 3
Repair and replacement of parts
Information related to repair and replacement
Cylinder head
Cylinder block











gsmfdo@gmail.com
Thanks for good price
Very good A Service , fast search results