Package Include
Komatsu 140E-7 Engine Series Workshop Manual
Language
English
Format
PDF
Total Number of pages
450
Publication Number
SEN06498-07
Compatible
All windows and mac systems
Additional Requirement
User needs to Install PDF Reader Software
Shipping Policy
Download link by high speed web server Total Download size 17 mb
With This Original Factory Workshop Manual The Technician can Find and Solve any problems encountered in the operation of your Komatsu Engine Models of :
140E-7 Engine Series
The Komatsu 140E-7 Engine Series Workshop Manual is an essential resource for professionals and enthusiasts alike, providing comprehensive guidance on maintenance and repair procedures. This manual features detailed diagrams, specifications, and troubleshooting tips, ensuring you have the knowledge needed to keep your engine running smoothly. With its user-friendly layout and clear instructions, it empowers you to perform tasks with confidence, ultimately saving time and reducing repair costs. Invest in this workshop manual to enhance your understanding and efficiency in managing your Komatsu engine
LIST OF APPLICABLE MACHINES
D155AX-8 Bulldozer
D155AXI-8 Bulldozer
HD325-8 Dump truck
HD405-8 Dump truck
HM400-5 Dump truck
PC650LC-11 Excavator
WA500–8 Wheel loader
[This is true Electronic pdf copy with contains high quality images and diagrams, not scanned version]
Composition of Workshop manual
FOREWORD, SAFETY, BASIC INFORMATION
HOW TO READ THE ENGINE SHOP MANUAL
SAFETY NOTICE FOR OPERATION
PRECAUTIONS TO PREVENT FIRE
ACTIONS IF FIRE OCCURS
PRECAUTIONS FOR DISPOSING OF WASTE MATERIALS
ACTIONS TAKEN TO MEET EXHAUST GAS REGULATIONS
PRECAUTIONS FOR DEF
STORE AdBlue/DEF
PRECAUTIONS FOR HANDLING HYDRAULIC EQUIPMENT
PRECAUTIONS FOR DISCONNECTION AND CONNECTION OF PIPINGS
PRECAUTIONS FOR HANDLING ELECTRICAL EQUIPMENT
PRECAUTIONS FOR HANDLING FUEL SYSTEM EQUIPMENT
PRECAUTIONS FOR HANDLING INTAKE SYSTEM EQUIPMENT
DISCONNECT AND CONNECT PUSH-PULL TYPE COUPLER
PRECAUTIONS FOR DISCONNECTION AND CONNECTION OF CONNECTORS
METHOD FOR DISCONNECTING AND CONNECTING DEUTSCH CONNECTOR
METHOD FOR DISCONNECTING AND CONNECTING SLIDE LOCK TYPE CONNECTOR
METHOD FOR DISCONNECTING AND CONNECTING CONNECTOR WITH LOCK TO PULL
METHOD FOR DISCONNECTING AND CONNECTING CONNECTOR WITH LOCK TO PUSH
METHOD FOR DISCONNECTING AND CONNECTING CONNECTOR WITH HOUSING TO ROTATE
HOW TO READ ELECTRICAL WIRE CODE
EXPLANATION OF TERMS FOR MAINTENANCE STANDARD
STANDARD TIGHTENING TORQUE TABLE
CONVERSION TABLE
SPECIFICATIONS
ABBREVIATION LIST
SPECIFICATIONS
OUTLINE OF EXHAUST GAS REGULATION
LIST OF APPLICABLE MACHINES
SPECIFICATIONS
ENGINE GENERAL VIEW
WEIGHT TABLE
ENGINE PERFORMANCE CURVE
STRUCTURE AND FUNCTION
UREA SCR SYSTEM
LAYOUT DRAWING OF UREA SCR SYSTEM
UREA SCR SYSTEM DIAGRAM
FUNCTION OF UREA SCR SYSTEM
COMPONENT PARTS OF UREA SCR SYSTEM
ENGINE SYSTEM
LAYOUT OF ENGINE COMPONENTS
INTAKE AND EXHAUST SYSTEM PARTS
ENGINE MAIN BODY PARTS
TURBOCHARGER SYSTEM
LUBRICATION SYSTEM
FUEL SYSTEM
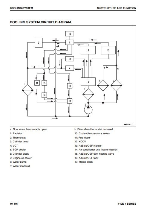
COOLING SYSTEM
ELECTRICAL SYSTEM
COMPONENT PARTS OF ELECTRICAL SYSTEM
STANDARD VALUE TABLE
STANDARD VALUE TABLE FOR ENGINE
STANDARD VALUE TABLE FOR ENGINE: SAA6D140E-7 (D155AX-8, D155AXI-8)
STANDARD VALUE TABLE FOR ENGINE: SAA6D140E-7 (HD325-8,HD405-8)
STANDARD VALUE TABLE FOR ENGINE: SAA6D140E-7 (HM400-5)
STANDARD VALUE TABLE FOR ENGINE: SAA6D140E-7 (PC650LC-11)
STANDARD VALUE TABLE FOR ENGINE: SAA6D140E-7 (WA500-8)
RUNNING-IN STANDARD AND PERFORMANCE TEST STANDARD
RUNNING-IN STANDARD AND PERFORMANCE TEST STANDARD: SAA6D140E-7 (D155AX-8,D155AXI-8)
RUNNING-IN STANDARD AND PERFORMANCE TEST STANDARD:SAA6D140E-7(HD325-8,HD405-8)
RUNNING-IN STANDARD AND PERFORMANCE TEST STANDARD: SAA6D140E-7 (HM400-5)
RUNNING-IN STANDARD AND PERFORMANCE TEST STANDARD: SAA6D140E-7 (PC650LC-11)
RUNNING-IN STANDARD AND PERFORMANCE TEST STANDARD: SAA6D140E-7 (WA500-8)
DISASSEMBLY AND ASSEMBLY
RELATED INFORMATION ON DISASSEMBLY AND ASSEMBLY
HOW TO READ THIS MANUAL
COATING MATERIALS LIST
SPECIAL TOOLS LIST
SKETCHES OF SPECIAL TOOLS
ENGINE SYSTEM
DISASSEMBLE AND ASSEMBLE ENGINE GENERALLY
REMOVE AND INSTALL SUPPLY PUMP ASSEMBLY
REMOVE AND INSTALL ENGINE FRONT OIL SEAL
REMOVE AND INSTALL ENGINE REAR OIL SEAL
MAINTENANCE STANDARD
ENGINE SYSTEM
INTAKE AND EXHAUST SYSTEM PARTS
ENGINE MAIN BODY PARTS
LUBRICATION SYSTEM
COOLING SYSTEM








