Package Include
Komatsu D65E-12, D65P-12, D65EX-12, D65PX-12 S.N 60001 UP Workshop Manual
Language
English
Format
PDF
Total Number of pages
1262
Publication Number
SEBM001923
Compatible
All windows and mac systems
Additional Requirement
User needs to Install PDF Reader Software
Shipping Policy
Download link by high speed web server Total Download size 46 mb
With This Original Factory Workshop Manual The Technician can Find and Solve any problems encountered in the operation of your Komatsu Bulldozer Models of :
Compatible Machine Models
Komatsu D65E-12 Bulldozer
Komatsu D65P-12 Bulldozer
Komatsu D65EX-12 Bulldozer
Komatsu D65PX-12 Bulldozer
Compatible Serial Number Range [S.N 60001 and UP]
[This is true Electronic pdf copy with contains high quality images and diagrams, not scanned version]
Contents of this Workshop Manual
General
Specification and technical data
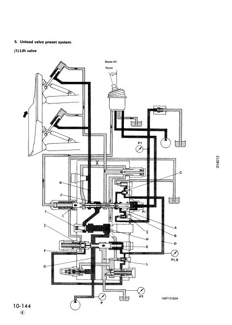
Structure and Function
Testing and Adjusting
Disassembly and Assembly
Maintenance Standard
Others
Enhance your maintenance capabilities with the comprehensive Workshop Manual for the Komatsu D65E-12, D65P-12, D65EX-12, and D65PX-12 models. This essential guide provides detailed instructions, diagrams, and specifications to ensure efficient servicing and repair of your machinery. With clear, step-by-step procedures, you can confidently tackle any maintenance task, prolonging the life of your equipment and maximizing productivity. Invest in this manual to streamline your operations and reduce downtime








