Package Include
Hitachi ZX250W-3, ZX360W-3 Electrical Diagrams
Language
English
Format
PDF
Total Number of pages
11
Publication Number
KMCRB-E-00, KMCSB-E-00
Compatible
All windows and mac systems
Additional Requirement
User needs to Install PDF Reader Software
Shipping Policy
Download link by high speed web server Total Download size 4 mb
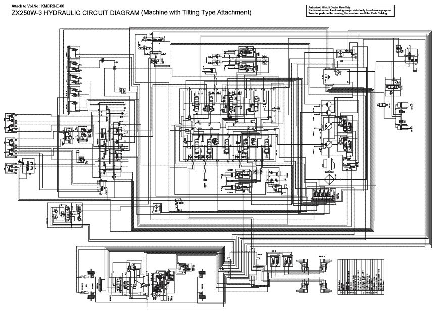
These electrical diagrams are essential for technicians to diagnose and resolve electrical issues in the ZX250W-3 and ZX360W-3 models. They provide detailed schematics of the electrical systems, including wiring layouts and component connections.
Having access to these electrical diagrams is crucial for performing accurate diagnostics and repairs on the ZX250W-3 and ZX360W-3 excavators. They assist in identifying wiring issues, component failures, and ensuring proper electrical system functionality.




